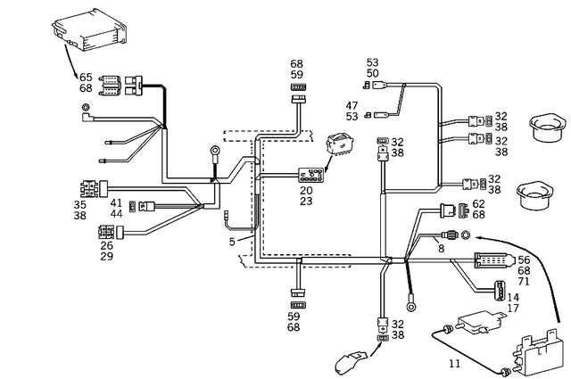
Cable Harness for Radio, Loudspeaker and CD-Player for 1993 Mercedes-Benz 400SEL
Mercedes-Benz Amplifier. 4-pin. Cd changer. 4-pin. Info module asr. 4-pin. Function control 4-matic. 4-pin. Timer,heater. 4-pin. Radio current supply. 4-pin. Additional heater preset time switch. 6-pole. 4-pin. 3-pole. 4-pin.
Mercedes-Benz 2.5 M. 0.35-2.5 MM2 RK2.5Leitungsquerschnitt Min/Max: 0,35-2,5mm2Oberflächenschutz PINs: AgELA: -Model 1: RKModel 2: 2.5Release tool: W220 589 01 99 30 / W220 589 01 99 53Crimp tool: W220 589 01 99 06. TO 201 540 02 81. 0.35-2.5 MM2 RK2.5Leitungsquerschni ...
Mercedes-Benz Front loudspeaker. 4-pin. Wiper motor. 4-pin. Circulating air switch. 4-pole. 4-pin. Pneumatic control unit. 4-pin. Air recirculation switch. 4-pin.
Mercedes-Benz D 4,0mm. 4.0 mm. To 014 545 91 28. To 015 545 56 28,015 545 57 28. 4mm (to 015 545 29 28). 4 mm2.
Mercedes-Benz Temperature switch. Plug connection for cable harness of speakers in instrument panel. Multiple function strip. Cable-harness plug-connection, 6-pole. Interior safeguard control unit. Adjustable steering column. 6-polig.
Mercedes-Benz Accelerator pedal switch. 4-pin. Warning buzzer. 4-pin. Oxygen sensor plug connection. 4-pin. Push to talk. 4-pin.
Mercedes-Benz 4 MM. 0.35-2.5 MM2 RK2.5Leitungsquerschnitt Min/Max: 0,35-2,5mm2Oberflächenschutz PINs: AgELA: -Model 1: RKModel 2: 2.5Release tool: W220 589 01 99 30 / W220 589 01 99 53Crimp tool: W220 589 01 99 06. 2,5 (AX). 0.35-2.5 MM2 RK2.5Leitungsquerschnitt Min/Ma ...
Mercedes-Benz Fuse and relay module, driver k40/2. L3. 0.5-1.0 MM2 SPTLeitungsquerschnitt Min/Max: 0,5-1,0mm2Oberflächenschutz PINs: SnELA: -Model 1: SPTRelease tool: W000 589 13 99 30. Copper. 0.5-1.0 MM2 SPTLeitungsquerschnitt Min/Max: 0,5-1,0mm2Oberflächenschutz PI ...
Mercedes-Benz Fuse and relay module, driver k40/2. Fuse and relay module, front passenger k40/4. FUSE AND RELAY BOX,DRIVER. 1.0-2.5 MM2 SPT
Leitungsquerschnitt Min/Max: 1,0-2,5mm2
Oberflächenschutz PINs: Sn
ELA: -
Model 1: SPT
Release tool: W000 589 13 99 30.
Mercedes-Benz Control unit of infrared remote control. 27-pin. Tempmatik control box. 27-pin.
Mercedes-Benz Radio 16-polig. 2x8-pin jpt. Radio plug-connection. 2x8-pin jpt. 16-pole. 2x8-pin jpt.
Mercedes-Benz Contact Spring
1.5-2.5mm2. 1.5-2.5 MM2 JPT2.8
Leitungsquerschnitt Min/Max: 1,25-2,5mm2
Oberflächenschutz PINs: Ag
ELA: -
Model 1: JPT
Model 2: 2.8
Release tool: W000 589 13 99 30
Crimp tool: W220 589 01 99 05.
Mercedes-Benz Left exit lights. 0.5 mm2 jpt. To 220 545 17 28. 0.5 mm2 jpt. 0,5-1,0mm2. 0.5 mm2 jpt. Radio 0.5 -1.0 mm2. 0.5 mm2 jpt.
Mercedes-Benz Operating unit a2. 10-pin jpt. Radio 10-polig. 10-pin jpt. Radio set,10-pole. 10-pin jpt.
Mercedes-Benz To 016 545 01 28. 0.35-2.5 mm2 rk2.5. To 020 545 49 28. 0.35-2.5 mm2 rk2.5. 0,5-1,0mm2, to 023 545 52 28. 0.35-2.5 mm2 rk2.5. Only used with acceleration skid control (asr). 0.35-2.5 mm2 rk2.5. (lock angle sensor) 4.0 mm. 0.35-2.5 mm2 rk2.5. 2,5mm. 0.35-2.5 mm2 rk2.5. 0.25-2.5 mm. 0.35-2.5 mm2 rk2.5.


